Insatech logo
Kvadrat Medium Carraro Desuper Varispray

VARIspray Nozzle

VARIspray nozzles from Carraro are fixed area spraying devices designed for efficient water injection and rapid atomization. Their venturi-shaped section, combined with a swirling nozzle pattern, ensures optimal performance even in low-velocity steam flows. These nozzles are ideal for low-capacity processes where maintaining precise temperature control is crucial.

The VARIspray gives you the following benefits:

  • Excellent water atomization
  • Handles low-velocity steam
  • Accurate temperature control
  • Ideal for low-capacity processes.

For sales or commercial inquiries please contact us at marine@insatech.com.

Contact us now

Optimized Water Injection for Precise Temperature Control

The VARIspray nozzles are engineered to deliver efficient water injection and rapid atomization, utilizing a fixed area spraying mechanism. These nozzles feature a venturi-shaped outlet section, which works in combination with a swirling nozzle pattern to ensure thorough mixing and atomization of water.

Designed for low-capacity processes with minimal load changes, VARIspray nozzles excel at controlling steam temperatures with precision. They are particularly effective in handling low-velocity steam flows, maintaining a minimum approach temperature of just 6°C above saturation, which ensures consistent and reliable performance across applications where temperature accuracy is critical.

These nozzles offer a dependable solution for processes that demand stable and accurate steam temperature control.

Varispray Nozzle Carraro 1024 16X9

Key Features of the VARIspray

The VARIspray has several benefits. See some of them listed below:

  • Fixed area spray design
  • Venturi-shaped outlet for efficient water injection
  • Swirling nozzle pattern for rapid atomization
  • Handles low-velocity steam flows effectively
  • Minimum approach temperature of 6°C above saturation
  • Ideal for low-capacity processes with moderate load changes
  • Precise temperature control.

Exactly what you need? Contact us now!

Solutions for Diverse Industries

The VARIspray are designed to deliver precise steam temperature control and efficient water atomization across a range of applications such as:

  • Process gases
  • Steam.

The various industries which the desuperheater is suitable for includes, but is not excluded to:

  • Marine
  • General industry
  • Power.

Need more information? Contact us here

Big containership sailing

Why is it Called a Fixed Area Nozzle?

In a fixed-area VARIspray nozzle, the outlet section remains constant, causing the spray velocity to decrease as the flow rate drops. This reduction in velocity at lower flow rates can impact atomization efficiency. Since the nozzle's flow area does not adjust, the pressure difference (Δp) between the steam and water decreases, resulting in lower water velocity.

Unlike variable-area nozzles, fixed-area designs do not automatically maintain consistent velocity or pressure as the flow decreases. As a result, at lower flow rates, atomization may become less efficient due to the reduced energy in the water stream. Despite this, fixed-area nozzles like the VARIspray are well-suited for applications with stable process loads where accurate temperature control is required.

Varispray Dimensions Carraro 1024 16X9

Ensuring Proper Installation and System Calibration

To ensure your system functions optimally, follow these steps:

  1. Verify all components are installed correctly.
  2. Calibrate the temperature control unit/transmitter to automatically respond to temperature changes.
  3. Heat the main steam line and open the water supply valve. Check the water pressure in the
  4. desuperheater and test the transmitter and control unit by manually adjusting the output signal. Observe the temperature changes.
  5. Once the signals match the actual temperature readings, set the regulation point and switch the system to automatic mode.

It’s recommended to monitor the steam conditions over an extended period to ensure the system operates smoothly and to make any necessary adjustments.

On the drawing you can see the following items:

  1. Flange
  2. Body
  3. Pipe 
  4. Nozzle.

Contact us now and let's talk price!

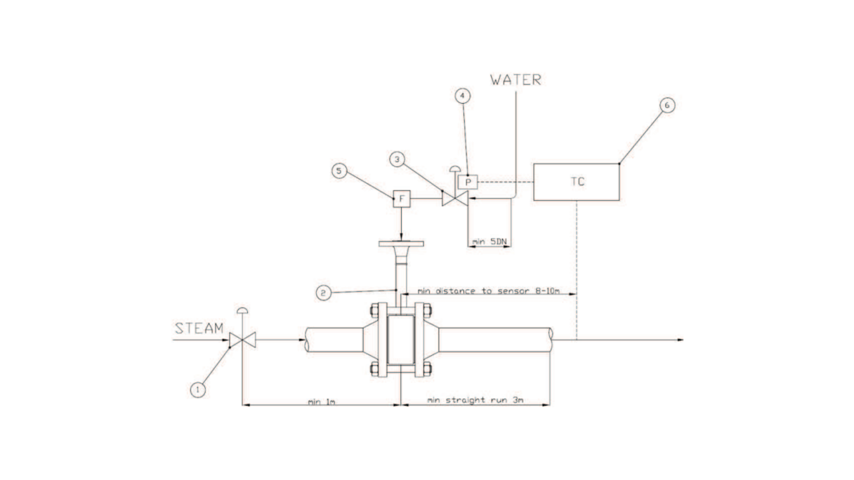
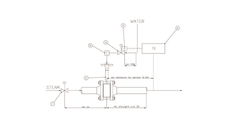
Best Practices for Efficient Desuperheating

To ensure efficient desuperheating, careful consideration must be given to the installation and arrangement of the desuperheater within the steam system. Proper placement enhances steam-water mixing and optimizes temperature control.

The key is to maintain ideal steam velocity at the injection point, as higher velocity improves turbulence and facilitates faster evaporation of water droplets.

Additionally, the location of temperature sensors, straight pipe runs, and nozzle orientation must be configured in line with engineering standards. These practices, illustrated in the accompanying figures, are critical to achieving optimal performance and precise temperature regulation in various desuperheating applications.

LEGENDA:
1) Pressure reducing valve
2) Water control valve
3) Carraro desuperheater
4) Temperature controller
5) Posiioner
6) Filter (recommended)

Contact us now and let's talk price!

Varispray Engineering Carraro 1024 16X9
169 Medium Carraro Desuper Varispray Varispray Nozzle Carraro 1024 16X9 Varispray Dimensions Carraro 1024 16X9 Varispray Engineering Carraro 1024 16X9 Varispray Wafer Carraro 1024 16X9
169 Medium Carraro Desuper Varispray
Varispray Nozzle Carraro 1024 16X9
Varispray Dimensions Carraro 1024 16X9
Varispray Engineering Carraro 1024 16X9
Varispray Wafer Carraro 1024 16X9

Get in Touch with Our Experts

Insatech Medarbejdere Website MSR
For technical questions

Martin Søvind Jensen


Tel: +45 2761 4502

Email: Marine@insatech.com

Write to Martin

Test Af Websitebillede FREJ ANAN HNI
For commercial inquiries

Our team of Sales Specialists


Tel.: +45 5537 2095

Email: quotes@insatech.com

 

Contact us now

Technical Specifications
Function

Temperature control of the overheated steam

Size
  • Water: 1/2 ", 3/4" and 1"
  • Steam flange: 1 1/2 ”, 2”, 3 ”and 4”
Connection
  • Water: Flange RF
  • Vapor: Flange RF or welding end (BW sch40 or sch80)
Pressure step

Max ANSI 600

CV

0.0145 to 0.928

Material
  • Valve body: Alloy steel
  • Nozzle head: Stainless steel (AISI 422)
Temperature

Max 570 °C

Nozzles

4 different sizes

Rangeability

Up to 10: 1

Water volume

Max 5 m3 per. hour

Delta P
  • Min. 1 bar(g)
  • Max. 30 bar(g)
Cooling

6 °C above the saturation point of the outlet vapor

Product specifications and manuals

  • Brochure - VariSpray -Carraro
    English | pdf
  • Manual - VariSpray - Carraro
    English | pdf

Didn't you find what you were looking for? 

If you are looking for some specific material, please write to us. Then we will try to find it for you, and send it as soon as possible.

Fill out the contact form 

Consent for storing of submitted data *


This site is protected by reCAPTCHA and the Google Privacy Policy and Terms of Service apply.

To top

Search